1 建設內容
本項目建設內容為在采購人指定地點建設太陽能電子警察設備,實現違法監測抓拍功能,并將執法證據圖片傳輸至采購人指定平臺。包括但不限于設備采購、設備安裝及所需支架、執法所需配套標志標線設置、設備調試、通信聯調、與違法監測系統上端軟硬件接入、設備執法資格檢測等設備執法應用所需的全部工作。
太陽能電子警察設備利用鋼結構桿具/橋體,安裝在被監測道路通行方向車道上方,采用非接觸式觸發模式(視頻模式觸發),1套設備由一體化智能高清抓拍單元、太陽能電池等硬件和應用軟件組成。設備拍攝車輛前部或后部號牌采集車輛違法信息,設備有效分辨率400萬像素。
2 系統架構
太陽能電子警察系統由前端子系統、傳輸子系統以及后端子系統組成,采用分層結構設計。通過4G無線傳輸網絡實現前端子系統與后端子系統之間的互聯互通。
系統總體拓撲圖如下:

2.1 前端子系統
前端子系統主要由400萬一體化智能高清抓拍單元(自帶4G、GPS/北斗定位模塊)、太陽能電池、控制器、蓄電池等設備組成,如下圖所示,設備利用鋼結構桿具,安裝在被監測道路通行方向車道上方,采用非接觸式觸發模式(視頻模式觸發),可實現違法占用專用車道、壓線、壓導流帶、限行、不按車道行駛、逆行、違法倒車、違法掉頭等違法行為監測抓拍。
2.2 傳輸子系統
400萬一體化智能高清抓拍單元自帶4G模塊。傳輸子系統采用4G無線網絡傳輸,前端違法抓拍單元抓拍的車輛照片可通過4G無線網絡傳輸至采購人的后端綜合管理平臺。
4G無線網絡傳輸具有通信速度快、網絡頻譜寬、通信靈活、智能性能高、兼容性好、通信質量高等諸多優勢,在本系統應用中提供了良好的網絡支撐。
2.3 后端子系統
前端子系統采集的違法圖片回傳至采購人指定的后端綜合管理平臺,用于完成數據信息的接入、比對、記錄、分析與共享。
3 系統特色
3.1 太陽能供電
系統突破傳統單一的供電模式,采用太陽能供電方式,太陽能供電與傳統電纜供電相比,前者省去了很多復雜的布線,在立柱上裝載即可完成簡單的安裝,從根本上解決了部分道路設施建設取電困難的問題。相比傳統的電纜供電模式具有以下優勢:
節約資金:太陽能資源分布廣泛且取之不盡、用之不竭。與風力發電、生物質能發電和核電等新型發電技術相比,是一種最具可持續發展理想特征的可再生能源發電技術,利用太陽能發電即可節約電力成本,又可減省高昂的施工費。
無需審批和協調:相比于利用國家電網,利用太陽能取電無需經過繁瑣的審批過程,施工方便,不必長距離輸送,避免了長距離輸電線路所造成的電能損失。
可以儲能:太陽能供電除可以供實時使用,還可以通過配備蓄電池進行儲能,供電穩定,不受電網斷電的影響。
綠色環保:太陽能供電不使用燃料,不排放包括溫室氣體和其它廢氣在內的任何物質,不污染空氣,不產生噪聲,對環境友好,不會遭受能源危機或燃料市場不穩定而造成的沖擊,是真正綠色環保的新型可再生能源。
使用壽命長:太陽能發電裝置不會產生磨損,相比風力發電更穩定,生命周期更長。
3.2 無線網絡傳輸
4G無線網絡傳輸,具有高效率、良好的兼容性、靈活性更強、網絡覆蓋面更廣、運營成本更低等特點。應用在本系統中,能夠快遞、穩定的傳輸高質量、高分辨率的圖像,監控畫面更清晰。相比于有線傳輸,無線網絡傳輸不受地理環境和工作環境的限制,從根本上擺脫線纜的束縛,靈活進行安裝。
3.3 建設周期短
本系統與傳統的電子警察抓拍系統建設周期相比,采用抱箍的形式安裝在道路標志牌或路燈桿等現有桿具上,免去了大量的審批手續、繁瑣的取電破路、網絡鏈路敷設、立桿等相關工作,大大縮短了系統整體的建設周期。
3.4 應用范圍廣
系統采用太陽能供電和4G無線傳輸,安裝位置靈活,不受布網、取電影響。無論現場是否方便布設電源、網絡線路,系統都可以正常工作,實時檢測車輛相關違法行為。
設備采用抱箍的形式安裝在道路標志牌或路燈桿等現有桿具上,不僅成本低,而且可以隨著交管重點執法路段的變化隨時遷移,消除重點道路交通安全隱患。
3.5 智能的信息感知
智能抓拍:前端違法抓拍單元集視頻采集、視頻處理、車輛抓拍、車輛信息識別等核心功能于一體;
違法自動檢測:違法抓拍單元內置具有車輛違法檢測、識別,可對多種違法行為進行檢測和記錄,同時具備通行車輛抓拍和記錄、全天視頻監控錄像、交通參數采集等多種復合功能。
3.6 易用的安裝調試
智能畫線:相機按照標準安裝完成后,可根據視頻中實際的車道自動生成算法線,如車道線、抓拍線、識別區域、檢測區域、跟蹤區域等,極大方便了安裝調試,節約設備調試時間,提高安裝效率。
3.7 良好的系統兼容
標準性:系統遵循《公共安全視頻監控聯網系統信息傳輸、交換、控制技術要 求》(GB/T 28181-2016)標準要求,采用標準化的架構、網絡協議、視頻編解碼協 議、應用接口、文件格式等。系統支持ONVIF協議、支持滿足ONVIF協議的前端設備接入。媒體流傳輸協議符合RTSP標準要求,媒體編碼格式支持當前主流編碼協議,具備良好的兼容性。
開放性:系統具備良好的集成能力及二次開發能力,可提供開放的接口,實現與各類信息系統的對接和集成應用。該系統的選擇,將智能交通系統建設提高到一個新的技術高點,為后期聯網及系統應用開發打下了良好的基礎。
4 系統工作原理
4.1 太陽能供電原理
太陽能電池板屬于光伏設備(主要部分為半導體材料),它經過光線照射后發生光電效應產生電流。由于材料和光線所具有的屬性和局限性,其生成的電流也是具有波動性的曲線,如果將所生成的電流直接充入蓄電池內或直接給負載供電,則容易造成蓄電池和負載的損壞,嚴重減小了他們的壽命。因此我們必須把電流先送入太陽能控制器,采用一系列專用芯片電路對其進行數字化調節,并加入多級充放電保護,確保蓄電池和負載的運行安全和使用壽命。
太陽能供電原理圖如下:

因太陽能電池板的發電量與太陽光照強度成正比關系,受太陽光照強度的影響,給負載供電可分為以下三種情況:
1、當太陽光照較強時,太陽能電池板產生的電流匯聚到太陽能控制器,控制器進行供電監控。太陽能電池板通過太陽能控制器給負載供電,同時將多于的能量儲存在蓄電池中;
2、當太陽光照較弱時,太陽能電池板的發電滿足不了負載所需的能量時,負載除從太陽能電池板獲取能量以外,蓄電池同時處于放電狀態以滿足負載穩定運行;
3、當到夜間、陰天等日照條件不好的情況時,轉由蓄電池給負載供電。對負載供電時,蓄電池的電流先流入太陽能控制器,經過它的調節后,再把電流送入負載。這樣做的目的:一是為了穩定放電電流;二是為了保證蓄電池不被過放電;三是可對負載和蓄電池進行一系列的監測保護。
4.2 車輛抓拍原理
系統利用車輛視頻檢測、車輛軌跡分析處理等先進技術,對監管路段的過往車輛進行全天候實時監管并記錄相關圖像數據。系統采用400萬高清智能抓拍一體機為圖像采集設備,通過內置DSP處理模塊完成視頻檢測、抓拍、識別等全過程,動態獲取路口的實時高清圖像。
400萬高清智能抓拍一體機本身具有圖像處理芯片,可以實現對抓拍圖像進行數字化處理并集成設備狀態監測和恢復模塊、識別模塊、上傳模塊以及備份存儲空間,通過對資源的合理分配和利用,以最為高效的方式來處理高清相機的全部邏輯過程。
相機中DSP芯片集成車牌識別算法,利用當前先進的數字圖像處理技術,根據離散數學的相關算法對捕獲的數字圖像信號進行不斷的運算分析,自動獲取所拍車輛的車牌號碼、號牌顏色等數據。并可將車輛的通過時間、地點、行駛方向、號牌號碼、車身顏色、車型等數據,通過400萬高清智能抓拍一體機統一處理并輸出綜合分析數據,通過4G網絡傳輸至后端平臺和服務器。
4.3 違法行為信號流程

違法行為過程抓拍主要利用400萬抓拍一體機完成。
控制主機負責將路口抓拍數據匯總緩存,再將違法圖片信息上傳到智能交通綜合管理平臺。
1、當有車輛進入視頻檢測區域時,400萬抓拍一體機對車輛行駛軌跡進行跟蹤分析,并結合車道屬性(左轉、直行、右轉、專用車道等)、標線屬性(白實線、雙黃線、導流帶等)和車輛軌跡進行邏輯判斷,判斷車輛是否存在機動車在專用車道(公交專用道、應急車道、非機動車道)內行駛、機動車不按導向車道行使、機動車違反禁令標線行駛、機動車逆向行駛、外地車高峰限行等交通違法行為,然后進行抓拍。
2、系統對通行車輛進行實時監控抓拍,每條違法記錄由三張圖片和一張特寫圖片構成,能夠清晰表現機動車違法的完整過程,違法過程的圖片位移保持適宜的距 離,以清晰反映機動車違法過程。抓拍圖片符合《闖紅燈自動記錄系統通用技術條件》(GA/T496-2014)標準和《道路交通安全違法行為圖像取證技術規范》(GA/T832-2014)標準中的相關要求。以機動車違法占用公交專用車道的違法行為為例,說明違法行為抓拍過程:
(1)占用公交車道第一張照片
系統檢測到有目標在監測公交專用車道的視頻檢測區域內行駛,先對車輛類型進行判斷,當判斷出當前行駛在公交車道的車輛非公交車時,系統判定違法占用公交車道事件發生,立即對檢測的目標進行車牌識別,發出控制指令拍攝第一張照片,照片能清晰辨別車輛全貌的全景特征、違法時間、違法地點、違法行為特征、車輛類型、號牌號碼、標志標線等信息。
(2)占用公交車道第二張照片
系統跟蹤違法車輛,當系統檢測到車輛繼續前進一定位移后,抓拍第二張照片,照片能清晰辨別車輛全貌的全景特征、違法時間、違法地點、違法行為特征、車輛類型、號牌號碼、標志標線等信息。
(3)占用公交車道第三張照片
系統繼續跟蹤違法車輛,當系統檢測到車輛繼續前進一定位移后,抓拍第三張照片,照片能清晰辨別車輛全貌的全景特征、違法時間、違法地點、違法行為特征、車輛類型、號牌號碼、標志標線等信息。
(4)占用公交車道第四張照片
系統從三張抓拍全圖中擇優選取一張,截取車輛局部放大圖,清晰辨別車輛號碼、車廂內前排人員(抓拍車頭時)情況。
3、數據壓縮
將依次抓拍的三張圖片排列組合,并與車輛局部放大的特寫圖片合成為一張完整的圖片,并將設備編碼、安裝地點、監測方向、監測車道、違法日期時間、違法行為代碼、號牌號碼、車輛類型等信息以一排黑底白字或黃字的形式疊加到合成圖片的上方,輸出完整的違法占用公交車道全過程。
4、上傳平臺通過400萬抓拍一體機自帶的4G模塊,通過4G無線傳輸至采購人指定的后端綜合管理平臺。
4.4 前端校時技術實現方法
1、自動校時。前端設備(一體化智能高清攝像機)自帶衛星定位模塊(北斗/GPS),支持衛星時鐘校準和網絡時鐘校準功能,并向采購人提供安裝設備的經緯度信息。前端設備可以實現24h內計時誤差不超過1.0s,并確保每日至少時鐘同步一次(時間可設,符合GA/T832《道路交通安全違法行為圖像取證技術規范》相關要求)。
2、NTP校時。前端設備同時具備和后端NTP服務器進行校時的機制,通過NTP協議,前端設備從NTP校時服務器上每間隔一段時間(間隔時間可設)獲取一次時間,將獲取的時間和設備本地進行比較。如果兩個時間之間的差值大于提前設定好的閾值,前端設備會用從GPS時鐘源獲取的時間重新給設備校時。在前端的GPS校時時鐘源設備不出現故障或異常的情況下,前端設備都會采用這種方式進行校時。
在前端與后端的網絡連接出現異常的情況下,依然可以通過攝像機自帶衛星定位模塊完成對前端設備的校時,確保前端設備時鐘準確。
3、系統支持記錄校時日志,并回傳至上端。前端設備各部件(攝像機、數據處理單元等)之間具備自動同步功能。
前端設備預留與其他授時模塊通信的接口,有需求時可通過其他授時模塊給前端設備進行授時。
5 前端系統功能
5.1 車輛抓拍功能
系統通過高清視頻檢測方式實現車輛捕獲功能。在系統的高清視頻圖像上設置虛擬車道線,并且實時分析車輛軌跡,來實現對不同行為準則的抓拍,如下圖所示。違法行為檢測抓拍的規則有:占用專用車道、逆行、不按導向行駛、壓黃\白實線、違法倒車等多種違法行為檢測。
系統對車輛經過觸發抓拍線進行邏輯判斷,對違法車輛能準確拍攝其違法行駛行為的三張照片并截取一張車輛前部放大圖(抓拍圖片數量可調),包括車尾全貌、車牌號碼、車輛具體位置,并在照片上疊加車輛通行信息(如時間、地點、車向等),清晰、完整地表現違法過程。
5.2 號牌識別功能
系統可自動對車輛牌照進行識別,包括車牌號碼、車牌顏色的識別。
系統具備字符自學習功能,并能對2002式個性化新車牌進行自動識別;具備對民用、警用、軍用、武警等汽車號牌計算機自動識別能力,識別符合“GA36-92”(92式牌照)和“GA36.1-2001”(02式牌照)標準的民用車牌照和97式、04式新軍車牌照與07式新武警車牌照的漢字、字母、數字、顏色等信息。系統能識別黑、白、藍、黃四種車牌顏色。
新能源車牌識別
抓拍相機內置算法,根據新能源汽車車牌進行研發及算法升級,針對新能源車 牌的特點進行算法修改,并結合新能源樣本進行算法訓練,不斷優化,通過對車牌號字符的分析與字符庫進行匹配,輸出車牌號信息。
從目前搜集到的車牌樣本來看,新能源車的車牌的顏色、位數較之前的標準車牌有了很大的變化,算法首先根據新能源車顏色和字符特征,確定分割規則,將字符分割出來。
新能源號牌主要涉及到綠色底牌的車牌識別,通過在算法庫中添加顏色識別,同時增加字符限制,將字符增加為7位,采集新能源車牌樣本,依托大規模神經網絡深度學習算法,使它具備識別號牌字符的能力,并采集了多種場景下的車牌樣本:如雨霧天氣、夜間、順逆光、大角度等,通過神經網絡深度自主學習訓練,對車牌識別進行多次修正,最終提高新能源車號牌的識別率。

5.3 車輛信息識別功能
系統支持車身顏色、車型、車標及車輛子品牌等信息識別。
5.3.1 車身顏色識別功能
系統具備車身顏色識別功能,車身顏色識別是車輛識別系統中的一個重要輔助手段,它在交通調查、交通管理和車輛管理系統中起著重要作用。然而實際的車身顏色識別受噪聲、環境光照等因素影響很大,給車身顏色識別的精度造成很大影響,甚至無法正確的識別出車身顏色。
車身顏色識別系統可自動對車身深淺和顏色進行識別,對于由于天氣等原因抓拍的車牌無法識別的車輛,用戶可根據車身顏色來查詢通行車輛,為公安交通管理和刑偵案件偵破提供了科技新手段。
系統不僅可以自動區分出車輛為深色車輛還是淺色車輛,還可以識別出多種常見車身顏色,包括:白,灰,黃、綠、藍、紅、棕、黑、粉、青、紫等。
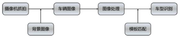
5.3.2 車型識別功能
系統采用車牌顏色和視頻檢測技術結合的方法對車輛類型進行判別,可對22種常見車型進行識別。車輛類型的分類符合GA802要求。
系統可根據汽車的外形特點進行圖像輸入、區域分割、圖像處理、模式識別,最終得到準確的識別結果。
每種型號的汽車都有其獨特的外表,這也造就了車型識別技術的廣泛應用:追蹤盜竊車輛、出入境關口監控、停車場安保管理等等。因此,車型識別技術具備極大的市場潛力和社會經濟效益。
基于車輛輪廓識別的車型分類過程主要包括兩個階段:1、從圖像中分割出目標車輛。2、提取車輛特征并進行分類。
本系統主要由圖像采集部分、圖像處理部分、系統識別部分和相關數據庫等部分組成。
首先通過攝像機采集車輛圖像信息,由于在進行圖像采集是難免會受到客觀因素的影響,因此所得到實際圖像的灰度值往往會與準確值有一定的誤差,這種誤差勢必會影響到后期的處理與識別工作。所以我們必須使用灰度校正的方法,增強灰度的變化范圍與層次,從而增強圖像的對比度與分辨率,把各種因素造成的誤差降至最小。
汽車的體積往往都比較龐大,所以車輛輪廓定位的精準程度也就直接關系到了后續識別的精準度。這里我們可以采用背景差分算法,即通過對視頻圖像序列中相鄰兩幀作差分運算來獲得運動目標輪廓的方法。這種算法實現簡單,程序設計復雜度低;對光線等場景變化不太敏感,能夠適應各種動態環境,穩定性較好。
在對目標圖像進行匹配時,先將待測的車輛圖片放入系統中,然后調如模板圖像,將兩者左上角對齊,進行匹配程度計算;然后將模板向右移動一個單位繼續計算匹配的程度,以此類推,直到將整個圖片的匹配程度都計算出來;最后選取匹配值最高的區域為與模板匹配的區域。

5.3.3 車標識別功能
系統可對多種車標進行識別,可供采購人根據車標來查詢通行車輛。
5.3.4 車輛子品牌識別功能
系統可對多種車輛子品牌進行識別,可供采購人根據車輛子品牌來查詢通行車輛。
5.3.5 視頻流采集功能
在支持抓拍高分辨率圖片的同時,能實現24小時高清視頻錄像功能。可以在白天或夜間有輔助光源的情況下實現清晰錄像;可自動記錄車輛通過時間、地點、所在車道、違法類型等信息;錄像中能清晰反映車輛顏色、車輛類型、運動軌跡;并提供錄像查詢、錄像下載等功能。
5.3.6 車輛通行記錄功能
車輛通行記錄功能指對過往車輛自動記錄所監測車道內經過車輛圖片,每輛車記錄1幅全景圖片及1條通行文本信息,能夠清晰反映車輛號牌、車身顏色、通行時間等車輛通行信息,按照要求格式規范數據格式及疊加信息,并實時上傳中心平臺。
本系統可對所有時間經過被監控車道的過往車輛進行檢測、抓拍、車牌識別并 進行紀錄,自動識別逆行車輛。自動記錄車輛通過信息(包括時間、地點、方向、車牌號、車型、車身顏色、車速等)。捕獲車輛圖片能夠清晰辨別車輛號牌和車型特征。

5.4 違法數據記錄功能
機動車違法占用專用車道、壓線、壓導流帶、違法變道、逆行、違反禁令標志、違法倒車等各類違法行為記錄的數據包括4張(可調)違法圖片以反映機動車違法過程,生成1個配套的并獨立存儲的信息文件,圖片存儲格式為JPEG。違法證據符合最新的《道路交通安全違法行為圖像取證技術規范》(GA/T 832-2014)。
圖片能夠按照用戶要求規范數據格式及疊加信息(不影響道路交通安全違法行為認定)。違法抓拍圖片可以單獨上傳也能將多張圖片合成一張違法圖片數據進行上傳。違法圖片能夠清晰辨認車輛特征、車輛號牌及違法事實,能夠反映車輛位移,及車輛牌照、車身顏色、違法地點等信息。
對違法車輛抓拍四張圖片(可調),并合成為一張完整的圖片,反映車輛違法行為。其中,第一、二、三張圖片抓拍車輛由遠到近行駛的遠景圖片,圖片能清晰辨別時間、車輛類型、號牌號碼、標志標線等,并能夠清晰辨別車輛號牌號碼;第四張圖片為從遠景圖片中截取的車輛前部放大圖,能清晰辨別車輛號碼、車廂內前排人員情況。
5.5 圖片防篡改功能
系統抓拍的原始數據可防止人為篡改和破壞。系統取證圖片格式采用JPEG格式,圖片編碼符合ISO/IEC 15444:2000的要求,進行防篡改水印加密,符合GA/T 832《道路交通安全違法行為圖像取證技術規范》對防篡改的要求。
系統記錄的每張圖片包含時間信息,至少精確到0.1s,時間信息采用白/黃字體標注在每幅照片左上角,疊加的字體能夠清晰分辨,且不影響圖片中的相關信息;
記錄的最終圖片合成為一個圖片文件,并將設備編碼、安裝地點、監測方向、監測車道、違法日期時間、違法類型、車輛類型、違法代碼、防偽碼等信息以一排黑底白/黃字形式合成于JPEG圖片上方,合成的字體采用宋體。合成后的圖片小于2MB;
合成的圖片清晰度滿足人工對車輛號牌號碼認定的要求,圖片不出現紅燈信號泛白、眩光等顏色失真現象;圖片合成時,不出現原始圖片遺漏、錯位等情形。
5.6 GPS定位和時鐘校準功能
我公司提供的一體化智能高清攝像機具有衛星定位模塊(北斗/GPS),設備支持衛星時鐘校準和網絡時鐘校準功能,24h內計時誤差不超過1.0s,并確保每日至少時鐘同步一次(時間可設,符合GA/T832《道路交通安全違法行為圖像取證技術規范》相關要求),并向采購人提供安裝設備的經緯度信息。
支持NTP校時功能,能夠記錄校時日志,并回傳至上端。前端設備各部件(攝像機、數據處理單元等)之間具備自動同步功能。設備預留與其他授時模塊通信的接口。
5.7 數據斷點續傳功能
系統抓拍的機動車等特征圖片數據保存在相機存儲卡中,同時向后臺存儲服務器實時傳輸。當網絡發生故障時,數據和圖片暫存在存儲卡上,當網絡恢復時再進行續傳。
5.8 斷電恢復功能
設備斷電后重新上電,系統可自動恢復設備斷電前的狀態,無需人工干預。
5.9 日志功能管理
將前端所有設備的狀態,以及不同權限用戶的所有操作全部記錄下來,方便維護人員日后的設備正常維護以及故障排查。
設備日志管理給予維護人員一個歷史記錄可查可依的功能。可以對出現故障設備進行歷史日志查詢,查找其中規律,及時解決問題。保障系統穩定長期地運行。
5.10 用戶授權管理
系統具有完善的用戶管理功能,包括用戶權限管理、用戶名密碼的管理、用戶組設置、用戶訪問操作權限管理、用戶工作日志管理等。可以根據工作需要按設立不同角色、不同權限進行授權,被授權用戶登錄系統后只能查詢或更改自己權限范圍內的相關功能。如設備配置及維護管理、路口維護等功能。
系統的管理配置是系統有效運行的基礎保障,是對系統運行機制及人員權限分配的有力措施。
6 違法行為監測功能
6.1 違法占用公交車道
系統支持對公交專用車道的車輛進行監控。在禁止駛入公交車道的時間段內,系統可以對駛入公交專用車道的車輛進行抓拍識別,并提供處罰依據。可以有效規范機動車違法占用公交專用車道行為,保障公交車正常有序通行。
系統可自動跟蹤車輛軌跡,判斷車輛是否存在違法占用公交車專用道的違法行為,對違法占用公交車道的車輛抓拍三張違法圖片并截取一張車輛前部放大圖(抓拍圖片數量可調),以記錄違法的整個過程。其中至少一張圖片能清晰辨別車輛號牌、車輛特征等信息,并對占用公交車專用道的車輛地點、時間、車輛特征、行駛方向、違法行為、違法代碼等信息進行記錄。違法證據符合最新的《道路交通安全違法行為圖像取證技術規范》(GA/T 832-2014)。
1、占用公交車道第一張照片
系統檢測到公交專用道有車輛后,先對車輛類型進行判斷,當判斷出當前行駛在公交車道的車輛非公交車時,系統判定違法占用公交車道事件發生,開始記錄車輛進入時刻,發出控制指令拍攝第一張照片,照片能清晰辨別車輛全貌的全景特征、違法時間、違法地點、違法行為特征、車輛類型、號牌號碼、標志標線等信息。夜間光線不足時,提供同步補光和強光抑制功能。
2、占用公交車道第二張照片
系統跟蹤違法車輛,當系統檢測到車輛繼續前進一段距離后,抓拍第二張照片,照片能清晰辨別車輛全貌的全景特征、違法時間、違法地點、違法行為特征、車輛類型、號牌號碼、標志標線等信息。
3、占用公交車道第三張照片
系統繼續跟蹤違法車輛,當系統檢測到車輛繼續前進一段距離后,抓拍第三張照片,照片能清晰辨別車輛全貌的全景特征、違法時間、違法地點、違法行為特征、車輛類型、號牌號碼、標志標線等信息。
4、占用公交車道第四張照片
系統從三張抓拍全圖中擇優選取一張,截取車輛局部放大圖,清晰辨別車輛號碼、車廂內前排人員(抓拍車頭時)情況。
5、合成圖片
系統根據配置好的圖片合成和信息疊加模式,將依次抓拍的三張圖片排列組合,并與車輛局部放大的特寫圖片合成為一張完整的圖片,輸出完整的違法占用公交車道全過程。
6.2 違法占用應急車道
系統支持對駛入應急車道的車輛進行抓拍,并提供處罰依據。
系統可自動跟蹤車輛軌跡,判斷車輛是否存在違法占用應急車道的違法行為,對違法占用應急車道的車輛抓拍三張圖片并截取一張車輛前部放大圖(抓拍圖片數量可調),以記錄違法的整個過程。其中至少一張圖片能清晰辨別車輛號牌、車輛特征等信息,并對占用應急車道的車輛地點、時間、車輛特征、行駛方向、違法行為、違法代碼等信息進行記錄。違法證據符合最新的《道路交通安全違法行為圖像取證技術規范》(GA/T 832-2014)。

違法占用應急車道(3張圖片+1張局部放大圖)
1、占用應急車道第一張照片
系統檢測到應急車道有車輛后,系統判定違法占用應急車道事件發生,開始記錄車輛進入時刻,發出控制指令拍攝第一張照片,照片能清晰辨別車輛全貌的全景特征、違法時間、違法地點、違法行為特征、車輛類型、號牌號碼、標志標線等信息。夜間光線不足時,提供同步補光和強光抑制功能。
2、占用應急車道第二張照片
系統跟蹤違法車輛,當系統檢測到車輛繼續前進一段距離后,抓拍第二張照片,照片能清晰辨別車輛全貌的全景特征、違法時間、違法地點、違法行為特征、車輛類型、號牌號碼、標志標線等信息。
3、占用應急車道第三張照片
系統繼續跟蹤違法車輛,當系統檢測到車輛繼續前進一段距離后,抓拍第三張照片,照片能清晰辨別車輛全貌的全景特征、違法時間、違法地點、違法行為特征、車輛類型、號牌號碼、標志標線等信息。
4、占用應急車道第四張照片
系統從三張抓拍全圖中擇優選取一張,截取車輛局部放大圖,清晰辨別車輛號碼、車廂內前排人員(抓拍車頭時)情況。
5、合成圖片
系統根據配置好的圖片合成和信息疊加模式,將依次抓拍的三張圖片排列組合,并與車輛局部放大的特寫圖片合成為一張完整的圖片,輸出完整的違法占用應急車道全過程。
6.3 違法占用非機動車道
機動車在非機動車道內行駛是指車輛在非機動車車道內行駛、占用非機動車道等情形。
系統具有對機動車違法占用非機動車道的行為進行檢測的能力,自動記錄的不同位置的圖片用以反映機動車占用非機動車道行駛的過程,并且對違法車輛抓拍三張違法圖片并截取一張車輛前部放大圖(抓拍圖片數量可調),以記錄違法的整個過程。其中至少一張圖片能清晰辨別車輛號牌、車輛特征等信息,并對占用非機動車道的車輛地點、時間、車輛特征、行駛方向、違法行為、違法代碼等信息進行記錄。違法證據符合最新的《道路交通安全違法行為圖像取證技術規范》(GA/T 832-2014)。

違法占用非機動車道白天(3張圖片+1張局部放大圖)

違法占用非機動車道夜間(3張圖片+1張局部放大圖)
1、占用非機動車道第一張照片
系統檢測到非機動車道有車輛后,系統判定違法占用非機動車道事件發生,開始記錄車輛進入時刻,發出控制指令拍攝第一張照片,照片能清晰辨別車輛全貌的全景特征、違法時間、違法地點、違法行為特征、車輛類型、號牌號碼、標志標線等信息。夜間光線不足時,提供同步補光和強光抑制功能。
2、占用非機動車道第二張照片
系統跟蹤違法車輛,當系統檢測到車輛繼續前進一段距離后,抓拍第二張照片,照片能清晰辨別車輛全貌的全景特征、違法時間、違法地點、違法行為特征、車輛類型、號牌號碼、標志標線等信息。
3、占用非機動車道第三張照片
系統繼續跟蹤違法車輛,當系統檢測到車輛繼續前進一段距離后,抓拍第三張照片,照片能清晰辨別車輛全貌的全景特征、違法時間、違法地點、違法行為特征、車輛類型、號牌號碼、標志標線等信息。
4、占用非機動車道第四張照片
系統從三張抓拍全圖中擇優選取一張,截取車輛局部放大圖,清晰辨別車輛號碼、車廂內前排人員(抓拍車頭時)情況。
5、合成圖片
系統根據配置好的圖片合成和信息疊加模式,將依次抓拍的三張圖片排列組合,并與車輛局部放大的特寫圖片合成為一張完整的圖片,輸出完整的違法占用非機動車道全過程。
6.4 違法并線監測
機動車并線違法行為,主要針對跨越白實線或者雙黃車道線在兩個車道之間違法變換位置行駛車輛等違反禁令標線違法行為的車輛進行檢測、抓拍記錄與識別。
系統具有對機動車違法并線的行為進行檢測的能力,自動記錄的不同位置的圖片用以反映機動車違法并線行駛的過程,并且對違法車輛抓拍三張違法圖片并截取一張車輛前部放大圖(抓拍圖片數量可調),清晰、完整地記錄違法的整個過程。其中至少一張圖片能清晰辨別車輛號牌、車輛特征等信息,并對違法并線的車輛地點、時間、車輛特征、行駛方向、違法行為、違法代碼等信息進行記錄。違法證據符合最新的《道路交通安全違法行為圖像取證技術規范》(GA/T 832-2014)。

違法并線白天(3張圖片+1張局部放大圖)

違法并線夜間(3張圖片+1張局部放大圖)
1、違法并線第一張照片
系統檢測到車輛在車道內行駛,開始記錄車輛進入時刻,發出控制指令拍攝第一張照片,照片能清晰辨別車輛全貌的全景特征、違法地點、違法時間、違法行為特征、號牌號碼、標志標線等信息。夜間光線不足時,提供同步補光和強光抑制功能。
2、違法并線第二張照片
系統跟蹤行駛車輛,檢測到車輛壓在白實線或雙黃線上時,系統判定違法壓線事件發生,發出控制指令拍攝第二張照片,照片能清晰辨別車輛全貌的全景特征、違法地點、違法時間、違法行為特征、號牌號碼、標志標線等信息。夜間光線不足時,提供同步補光和強光抑制功能。
3、違法并線第三張照片
系統繼續跟蹤違法車輛,當系統檢測到車輛越過行駛到白實線或雙黃線,跨越到臨近車道時,系統判定違法并線事件發生,發出控制指令拍攝第三張照片,照片能清晰辨別車輛全貌的全景特征、違法地點、違法時間、違法行為特征、號牌號碼、標志標線等信息。
4、違法并線第四張照片
系統從三張抓拍全圖中擇優選取一張,截取車輛局部放大圖,清晰辨別車輛號碼、車廂內前排人員(抓拍車頭時)情況。
5、合成圖片
系統根據配置好的圖片合成和信息疊加模式,將依次抓拍的三張圖片排列組合,并與車輛局部放大的特寫圖片合成為一張完整的圖片,輸出完整的違法并線全過程。
6.5 違法壓線監測
機動車壓線違法行為,主要針對在連續一段時間內壓車道線行駛車輛等違反禁令標線違法行為的車輛進行檢測、抓拍記錄與識別。
系統具有對機動車違法壓線的行為進行檢測的能力,自動記錄的不同位置的圖片用以反映機動車違法壓線行駛的過程,并且對違法車輛抓拍三張違法圖片并截取一張車輛前部放大圖(抓拍圖片數量可調),清晰、完整地記錄違法的整個過程。其中至少一張圖片能清晰辨別車輛號牌、車輛特征等信息,并對違法壓線的車輛地點、時間、車輛特征、行駛方向、違法行為、違法代碼等信息進行記錄。違法證據 符合最新的《道路交通安全違法行為圖像取證技術規范》(GA/T 832-2014)。

違法壓線白天(3張圖片+1張局部放大圖)

違法壓線夜間(3張圖片+1張局部放大圖)
1、違法壓線第一張照片
系統檢測到車輛在車道內行駛,開始記錄車輛進入時刻,發出控制指令拍攝第一張照片,照片能清晰辨別車輛全貌的全景特征、違法地點、違法時間、違法行為特征、號牌號碼、標志標線等信息。夜間光線不足時,提供同步補光和強光抑制功能。
2、違法壓線第二張照片
系統跟蹤行駛車輛,檢測到車輛壓在白實線或雙黃線上時,系統判定違法壓線事件發生,發出控制指令拍攝第二張照片,照片能清晰辨別車輛全貌的全景特征、違法地點、違法時間、違法行為特征、號牌號碼、標志標線等信息。夜間光線不足時,提供同步補光和強光抑制功能。
3、違法壓線第三張照片
系統繼續跟蹤違法車輛,當系統檢測到車輛繼續行駛在白實線或雙黃線上時,發出控制指令拍攝第三張照片,照片能清晰辨別車輛全貌的全景特征、違法地點、違法時間、違法行為特征、號牌號碼、標志標線等信息。
4、違法壓線第四張照片
系統從三張抓拍全圖中擇優選取一張,截取車輛局部放大圖,清晰辨別車輛號碼、車廂內前排人員(抓拍車頭時)情況。
5、合成圖片
系統根據配置好的圖片合成和信息疊加模式,將依次抓拍的三張圖片排列組合,并與車輛局部放大的特寫圖片合成為一張完整的圖片,輸出完整的違法壓線全過程。
6.6 壓導流帶監測
機動車壓導流帶違法行為記錄指設備支持對車輛壓越導流帶的違法行為檢測、抓拍記錄與識別。
系統具有對機動車壓越導流帶的行為進行檢測的能力,自動記錄的不同位置的圖片用以反映機動車壓導流帶行駛的過程,并且對違法車輛抓拍三張違法圖片并截取一張車輛前部放大圖(抓拍圖片數量可調),以記錄違法的整個過程。其中至少一張圖片能清晰辨別車輛號牌、車輛特征等信息,并對壓導流帶的車輛地點、時間、車輛特征、行駛方向、違法行為、違法代碼等信息進行記錄。違法證據符合最新的《道路交通安全違法行為圖像取證技術規范》(GA/T 832-2014)。

違法壓導流帶白天(3張圖片+1張局部放大圖)

違法壓導流帶夜間(3張圖片+1張局部放大圖)
1、壓導流帶第一張照片
系統檢測到車輛在車道內行駛,開始記錄車輛進入時刻,發出控制指令拍攝第一張照片,照片能清晰辨別車輛全貌的全景特征、違法地點、違法時間、違法行為特征、號牌號碼、標志標線等信息。夜間光線不足時,提供同步補光和強光抑制功能。
2、壓導流帶第二張照片
系統跟蹤行駛車輛,檢測到車輛壓在導流帶上時,系統判定違法壓導流帶事件發生,發出控制指令拍攝第二張照片,照片能清晰辨別車輛全貌的全景特征、違法地點、違法時間、違法行為特征、號牌號碼、標志標線等信息。夜間光線不足時,提供同步補光和強光抑制功能。
3、壓導流帶第三張照片
系統繼續跟蹤違法車輛,當系統檢測到車輛繼續行駛在導流帶上時,發出控制指令拍攝第三張照片,照片能清晰辨別車輛全貌的全景特征、違法地點、違法時間、違法行為特征、號牌號碼、標志標線等信息。
4、壓導流帶第四張照片
系統從三張抓拍全圖中擇優選取一張,截取車輛局部放大圖,清晰辨別車輛號碼、車廂內前排人員(抓拍車頭時)情況。
5、合成圖片
系統根據配置好的圖片合成和信息疊加模式,將依次抓拍的三張圖片排列組合,并與車輛局部放大的特寫圖片合成為一張完整的圖片,輸出完整的違法壓導流帶全 過程。
6.7 外地車高峰期限行監測
根據工作日高峰時段禁限行的具體規定,對外地機動車違反限行規定進入禁行區域道路行駛的違法行為檢測、抓拍記錄與識別。
系統具有對機動車違反限行規定的行為進行檢測的能力,自動記錄的不同位置的圖片用以反映機動車違反限行期間行駛的過程,并且對違法車輛抓拍三張違法圖片并截取一張車輛前部放大圖(抓拍圖片數量可調),以記錄違法的整個過程。其中至少一張圖片能清晰辨別車輛號牌、車輛特征等信息,并對違反限行的車輛地點、時間、車輛特征、行駛方向、違法行為、違法代碼等信息進行記錄。違法證據符合最新的《道路交通安全違法行為圖像取證技術規范》(GA/T 832-2014)。

外地車高峰期限行白天(3張圖片+1張局部放大圖)

外地車高峰期限行夜間(3張圖片+1張局部放大圖)
1、外地車違反高峰期限行第一張照片
系統在高峰期間(工作日7時至9時、17時至20時),檢測到車輛號牌為外埠機動車后,系統判定外地車違反高峰期限行事件發生,開始記錄車輛進入時刻,發出控制指令拍攝第一張照片,照片能清晰辨別車輛全貌的全景特征、違法地點、違法時間、違法行為特征、號牌號碼、標志標線等信息。夜間光線不足時,提供同步補光和強光抑制功能。
2、外地車違反高峰期限行第二張照片
系統跟蹤違法車輛,當系統檢測到車輛繼續前進一段距離后,抓拍第二張照片,照片能清晰辨別車輛全貌的全景特征、違法地點、違法時間、違法行為特征、號牌號碼、標志標線等信息。
3、外地車違反高峰期限行第三張照片
系統繼續跟蹤違法車輛,當系統檢測到車輛繼續前進一段距離后,抓拍第三張照片,照片能清晰辨別車輛全貌的全景特征、違法地點、違法時間、違法行為特征、號牌號碼、標志標線等信息。
4、外地車違反高峰期限行第四張照片
系統從三張抓拍全圖中擇優選取一張,截取車輛局部放大圖,清晰辨別車輛號碼、車廂內前排人員(抓拍車頭時)情況。
5、合成圖片
系統根據配置好的圖片合成和信息疊加模式,將依次抓拍的三張圖片排列組合,并與車輛局部放大的特寫圖片合成為一張完整的圖片,輸出完整的外地車違反高峰期限行全過程。
6.8 不按車道行駛監測
機動車不按導向車道行駛是指車輛遇到“分向行駛車道”不按規定的車道行駛,包括左轉、右轉車輛占用直行車道,或在左轉、右轉車道上直行等情形。
系統具有對機動車不按車道行駛的行為進行檢測的能力,自動記錄的不同位置的圖片用以反映機動車不按車道行駛的過程,并且對違法車輛抓拍三張違法圖片并截取一張車輛前部放大圖(抓拍圖片數量可調),清晰、完整地記錄違法的整個過程。其中至少一張圖片能清晰辨別車輛號牌、車輛特征等信息,并對不按車道行駛的車輛地點、時間、車輛特征、行駛方向、違法行為、違法代碼等信息進行記錄。違法證據符合最新的《道路交通安全違法行為圖像取證技術規范》(GA/T 832-2014)。
1、不按車道行駛第一張照片
系統檢測到車輛在車道內行駛,開始記錄車輛進入時刻,發出控制指令拍攝第一張照片,照片能清晰辨別車輛全貌的全景特征、違法地點、違法時間、違法行為特征、號牌號碼、標志標線、行駛車道等信息。夜間光線不足時,提供同步補光和強光抑制功能。
2、不按車道行駛第二張照片
系統跟蹤車輛,當系統檢測到車輛繼續前進一段距離后,抓拍第二張照片,照片能清晰辨別車輛全貌的全景特征、違法地點、違法時間、違法行為特征、號牌號碼、標志標線、行駛車道等信息。
3、不按車道行駛第三張照片
系統繼續跟蹤車輛行駛方向,當系統檢測到車輛不按車道指示箭頭方向行駛時,系統判定機動車不按車道行駛事件發生,發出控制指令拍攝第三張照片,照片能清晰辨別車輛全貌的全景特征、違法地點、違法時間、違法行為特征、號牌號碼、標志標線、行駛車道等信息。
4、不按車道行駛第四張照片
系統從三張抓拍全圖中擇優選取一張,截取車輛局部放大圖,清晰辨別車輛號 碼、車廂內前排人員(抓拍車頭時)情況。
5、合成圖片
系統根據配置好的圖片合成和信息疊加模式,將依次抓拍的三張圖片排列組合,并與車輛局部放大的特寫圖片合成為一張完整的圖片,輸出完整的機動車不按車道行駛全過程。
6.9 逆行監測
機動車逆向行駛違法行為記錄指設備支持對與車道規定的方向相反行駛的機動車違法行為進行檢測、抓拍記錄與識別。
系統具有對機動車逆向行駛的行為進行檢測的能力,自動記錄的不同位置的圖片用以反映機動車逆向行駛的過程,并且對違法車輛抓拍三張違法圖片并截取一張車輛前部放大圖(抓拍圖片數量可調),清晰、完整地記錄違法的整個過程。其中至少一張圖片能清晰辨別車輛號牌、車輛特征等信息,并對逆向行駛的車輛地點、時間、車輛特征、行駛方向、違法行為、違法代碼等信息進行記錄。違法證據符合最新的《道路交通安全違法行為圖像取證技術規范》(GA/T 832-2014)。
1、逆行第一張照片
若系統抓拍車頭方向,當系統檢測到監測車道內的車輛為車尾時(抓拍車尾方向時,檢測到車頭方向為逆行),系統判定機動車逆向行駛事件發生,開始記錄車輛進入時刻,發出控制指令拍攝第一張照片,照片能清晰辨別時間、車輛類型、號牌號碼、標志標線、行駛車道等信息。夜間光線不足時,提供同步補光和強光抑制功能。
2、逆行第二張照片
系統跟蹤車輛,當系統檢測到車輛繼續前進一段距離后,發出控制指令抓拍第 二張照片,照片能清晰辨別時間、車輛類型、號牌號碼、標志標線、行駛車道等信息。
3、逆行第三張照片
系統繼續跟蹤車輛行駛方向,當系統檢測到車輛繼續前進一段距離后,發出控制指令拍攝第三張照片,照片能清晰辨別時間、車輛類型、號牌號碼、標志標線、行駛車道等信息。
4、逆行第四張照片
系統從三張抓拍全圖中擇優選取一張,截取車輛局部放大圖,清晰辨別車輛號碼、車廂內前排人員(抓拍車頭時)情況。
5、合成圖片
系統根據配置好的圖片合成和信息疊加模式,將依次抓拍的三張圖片排列組合,并與車輛局部放大的特寫圖片合成為一張完整的圖片,輸出完整的機動車逆行全過程。
7 其他監測功能
7.1 機動車違反禁令標志指示違法行為記錄
系統支持對違反禁令標志指示的車輛進行抓拍,禁令標志是禁止或限制車輛、行人交通行為的標志。其形狀通常為圓形,個別為八角形或頂點向下的等邊三角行。其顏色通常為白底、紅圈、紅斜桿和黑圖案。
系統具有對機動車違反禁令標志的行為進行檢測的能力,自動記錄的不同位置的圖片用以反映機動車違反禁令標志指示行駛的過程,并且對違法車輛抓拍三張違法圖片并截取一張車輛前部放大圖(抓拍圖片數量可調),清晰、完整地記錄違法的整個過程。其中至少一張圖片能清晰辨別車輛號牌、車輛特征等信息,并對違反禁令標志指示的車輛地點、時間、車輛特征、行駛方向、違法行為、違法代碼等信息進行記錄。違法證據符合最新的《道路交通安全違法行為圖像取證技術規范》(GA/T 832-2014)。
以大貨車闖禁令為例,抓拍過程如下:
1、違反禁令標志指示第一張照片
在禁止大貨車通行的路段,系統檢測到車道內有大貨車時,系統判定大貨車闖禁令事件發生,開始記錄車輛進入時刻,發出控制指令拍攝第一張照片,照片能清晰辨別車輛全貌的全景特征、違法地點、違法時間、違法行為特征、號牌號碼、標志標線等信息。夜間光線不足時,提供同步補光和強光抑制功能。
2、違反禁令標志指示第二張照片
系統跟蹤大貨車,當系統檢測到大貨車繼續前進一段距離后,發出控制指令抓拍第二張照片,照片能清晰辨別車輛全貌的全景特征、違法地點、違法時間、違法行為特征、號牌號碼、標志標線等信息。
3、違反禁令標志指示第三張照片
系統繼續跟蹤大貨車,當系統檢測到車輛繼續前進一段距離后,發出控制指令拍攝第三張照片,照片能清晰辨別車輛全貌的全景特征、違法地點、違法時間、違法行為特征、號牌號碼、標志標線等信息。
4、違反禁令標志指示第四張照片
系統從三張抓拍全圖中擇優選取一張,截取車輛局部放大圖,清晰辨別車輛號碼、車廂內前排人員(抓拍車頭時)情況。
5、合成圖片
系統根據配置好的圖片合成和信息疊加模式,將依次抓拍的三張圖片排列組合,并與車輛局部放大的特寫圖片合成為一張完整的圖片,輸出完整的大貨車闖禁令標志指示全過程。
7.2 機動車闖紅燈行為記錄
設備具備自動記錄闖紅燈機動車信息的功能,每個方向監測3條車道。每條闖紅燈違法記錄4幅圖片,第一至三幅為遠景圖片,第一幅圖片中清晰反映闖紅燈的機動車的車頭未過停止線、紅燈信號、車輛類型、車牌號碼、車身顏色;第二幅清晰反映闖紅燈的機動車的車身已過停止線、紅燈信號、車輛類型、車身顏色、車牌號碼;第三幅圖片清晰反映同一機動車越過相鄰方向的道路中心延長線、車輛類型、車身顏色。第四幅為從第一或第二幅圖片中截取的車輛特寫圖片,能清晰辨認車輛牌號。機動車在其對應的綠燈或黃燈相位時越過停車線,太陽能電子警察不做記錄。
闖紅燈違法監測時,設備所拍攝的遠景圖片能夠反映所在地點的道路交通情況,拍攝的第一幅圖片完整反映車輛尾部全貌。
闖紅燈違法檢測包括直行道、左轉車道、右轉車道和混行道闖紅燈違法,在紅燈信號時,當車輛經過時,系統主機將會快速地檢測到這些變化,并通過對這一變化進行分析處理來判斷是否有車輛通過,當檢測到在紅燈狀態下有車輛通過時,會立即在本地保存反映該車輛違法信息的高清圖片。
系統采用領先的計算機智能跟蹤算法技術,對全景中每一輛車都能進行實時跟蹤并記錄其運動軌跡,可以根據車輛運動軌跡智能判斷車輛行駛方向。由于采用了車輛跟蹤技術,本系統可以準確地抓拍左側或者右側混行車道的直行闖紅燈行為,而對正常紅燈時左拐或者右拐的車輛則不會誤抓。同理,可以過濾右轉車道和直帶右車道的右轉機動車。
8 系統布局
(雙向4車道)現場設備安裝示意圖如下:

監測距離:在實際建設過程中,根據道路情況、結構桿具位置等因素,靈活調整攝像機、鏡頭等設備,以實現路段的有效監測;
安裝高度:借用道路標志牌或路燈桿等現有桿具,安裝高度6-8米;
太陽能電子警察抓拍單元:每處配置一臺400萬一體化智能高清抓拍單元,單臺可同時監看1-2條車道。